JSC Stropuva ir ko
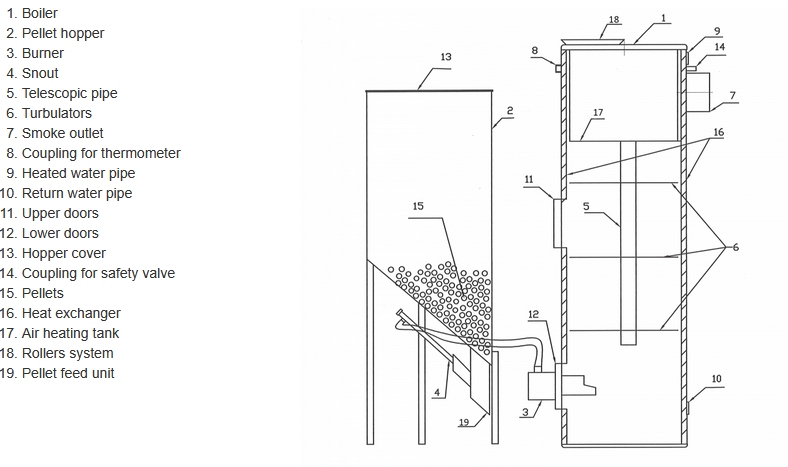
Stropuva - Model S30P -30 kw -Pellet Boiler
When firewood is loaded, a single load burns up to about 30 hours. A single load of sawdust briquettes burns up to 4 days. A single load of wood pellets burns up to 1 day. Fuel used: firewood, timber waste, sawdust briquettes, wood chips, wood pellets. Combustion duration of solid fuel load depends on its quality of fuel, outdoor and indoor temperature, thermal resistance, and other factors. Recommended moisture ≤30%*.
Most popular related searches
pellet boiler
wood pelletizing
wood pellet
wood pelletting
wood pellet burning
wood pellet combustion
wood chip combustion
pellet burning
boiler construction
wood burning

- Boiler model: S30P
- Power (kW)*: 30
- Heating area ( m²)**: 150-300
- Fuel capacity (dm³): 240
- Maximum amount of firewood (kg): 65
- Maximum amount of wood pellets (kg): 90
- Maximum amount of briquettes (kg): 80
- Maximum amount of coal (kg): –
- Burning time of wood on a minimum time mode (hr): 31,5
- on maximum mode ***: 6,1
- Burning time of briquettes on a minimum time mode (hr): 72
- on maximum mode ***: –
- Burning time of wood pellets on minimum mode (hr): 96
- on maximum mode ***: 24
- Burning time of coal on minimum mode (hr): –
- on maximum mode ***: –
- Firewood length (cm): 55
- Amount of water in the boiler (l): 42
- Efficiency (%): 84
- Pressure safety valve (bar): 1,5
- Chimney Draught (Pa): 10-20
- Flow of heated water (l / h): 800
- Water temperature in the boiler (° C): 85
- Minimal area of chimney flue (cm²): 330
- Chimney diameter (mm): 200
- Distance between ground and chimney (mm): 1285
- Height (mm): 1700
- Depth (mm): 670
- Weight (kg): 258
- Main fuel: 8 – 6 mm pellets
- Hopper diameter (mm): 560
- Hopper height (mm): 1500
- Hopper weight (kg): 25
- Hopper capacity (m³): 0,25
