- Home
- Companies
- GekaKonus GmbH
- Products
- GekaKonus - Model THE - Thermal Oil ...
GekaKonus - Model THE -Thermal Oil Heater
The GekaKonus® thermal oil heater type Elektrothermomat is a forced circulation heater for oil based or synthetic heat transfer fluids. GekaKonus® Elektrothermomat is used where there is a sufficient supply of electrical energy or in rooms where it is not possible to extract exhaust gas from gas or oil burners, in rooms where an open firing is prohibited or fuels as oil or gas are not available. The design of the devices assumes that the circulation is interrupted in the event of a power failure and reheating of the heat transfer medium remains in the permissible range of maximum heat transfer medium temperature. In order to achieve this, heating rods with low heating surface load are selected. The heating surface load is chosen in this way that the maximum allowed film temperature of the heat transfer medium will be not exceeded.
Application
In all industrial heating processes e.g.
- Industry for rubber, plastic and flooring
- Metal industry and surface finishing
- Soap and detergents industry
- Food industry
- Textile industry
- Bitumen and tar processing industry
- Chemical industry
- Building materials industry
- Wood industry
- Paper and cardboard industry
- Laundries
Advantages
Advantages The GekaKonus® Thermal Oil Heater Type ELEKTROTHERMOMAT operates pressure less within a temperature range of up to 340°C. At a temperature range of > 340°C to 400°C it is necessary to consider a system pressure of up to 12 bar. The GekaKonus® Thermal Oil Heater Type ELEKTROTHERMOMAT is operated with the customary heat carriers which do not cause any corrosion - either in the heater or in the pipeline system. Nitrogen can be used to keep the heating installation stable, durable and fully operational over a period of many years. GekaKonus® thermal oil heating systems are used to fulfil thermal control assignments with the utmost temperature accuracy.
Advantages compared to direct fired thermal oil heaters:
A special advantage of GekaKonus® ELEKTROTHERMOMAT is that very precise regulation of the heat transfer medium flow temperature is possible for set heat outputs. Depending on the technical requirements, the heat output can be multi-stage regulated dependent upon the flow temperature, such that the optimum power regulation is achieved for this application.
An important advantage is very high control range which can be even increased by using of a thyristor controller. As no radiation losses exist, the efficiency is 2% higher of on a direct fired thermal oil heater.
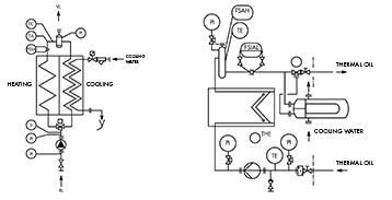
The use of heaters for heat transfer plants in a series of production processes made it necessary to have a cooling phase follow on from the heating phase. Our established THE series of GEKA electrothermomatscan be supplied with combined heating and cooling.
At the branching point of the heating pipe sections, a 3-way switching valve operated by hand or by an assistent is integrated. This allows the heating or cooling circuit to be swicthed in.
Two types of combinations from heater and cooler are possible. The combination will be evaluated and chosen according to particular application, customer requirements, place situation at site etc.
Production
Equipped and produced in conformity with the European Community technical rules (PED 97/ 23/ EC), and other world-wide acceptance organisations (e.g. SQLO, GOST-R, RTN, ASME).
Equipment
The controls and safety elements of the GekaKonus® Thermal Oil Heater Type THE are comply with the stringent regulations enforced in European Community and DIN 4754.
Control
The flow safety device is a very important element as it measures and monitors the minimum heat carrier flow rate and shuts down and interlocks the firing system if the flow rate drops below the minimum value. The safety temperature limiters in the outlet and flue gas prevent an inadmissible rise of the outlet temperature.
The technical design and layout of the technical equipment is made according customer demand and will be evaluated and offered according the requirements.
Herating surface load
The GekaKonus® Elektrothermomats are supplied with heating rods of varying heating surface load. As a result of the intensive incident flow on the heating rods from the forced circulation system, no impermissibly high film temperatures of the heat transfer medium occur on the heating rods. This results in the long service life of the GekaKonus® Elektrohermomats and the heat transfer medium used.

